德陽四星電子技術有限公司
關鍵詞:單對以太網、PoDL供電、10BASE-T1L、單對以太網交換機、單對以太網中繼器
如下圖10BASE-T1L單對以太網交換機IE3-10T1L5:

該單對以太網接口連接器采用的是符合IEC63171-2的連接器,連接SPE終端設備需要一根具有相同標準的帶連接器插頭的SPE電纜。
不使用PoDL供電時,對SPE雙絞線電纜的截面積沒什么要求,通常采用AWG22(截面積約0.3mm2)的雙絞線即可,最大傳輸距離為1000米。
開啟PoDL供電時,由于SPE電纜中流過功率電流,會在電纜上產生一定的壓降,功率越大壓降越大,電纜電阻越大壓降越大,所以在不同受電設備PD的功率等級下,電纜的截面積決定了最大傳輸距離,參考下表IEEE802.3cg標準。

從上表中可知,當PoDL供電功率較大且電纜較長時,須使用截面積較大的的SPE電纜以減少線損,而這種粗纜往往不易裝入SPE連接器,可采用下面兩種方法增加PoDL的傳輸距離:
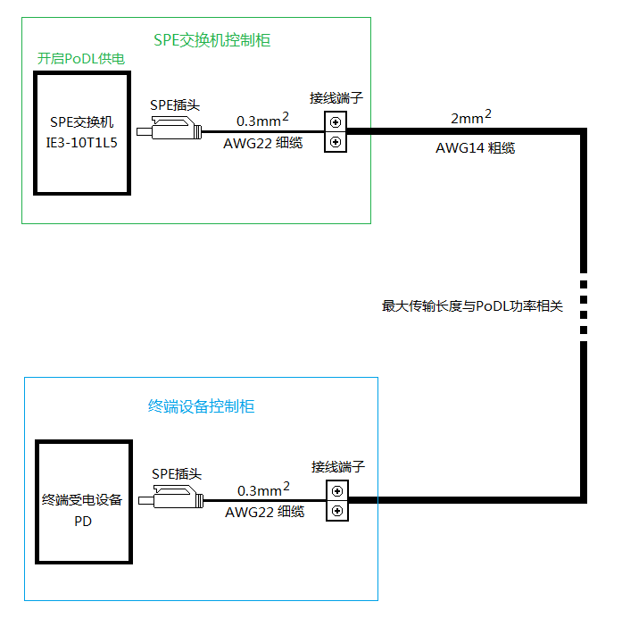
1、SPE交換機的連接器插頭到控制柜出線端子用細纜,SPE交換機控制柜的出線到現場終端設備控制柜的進線之間用粗纜,不同功率等級下的最大電纜長度參看上面的IEEE802.3cg標準表格里的數據,現場控制柜到終端受電設備之間用細纜。如下圖所示:

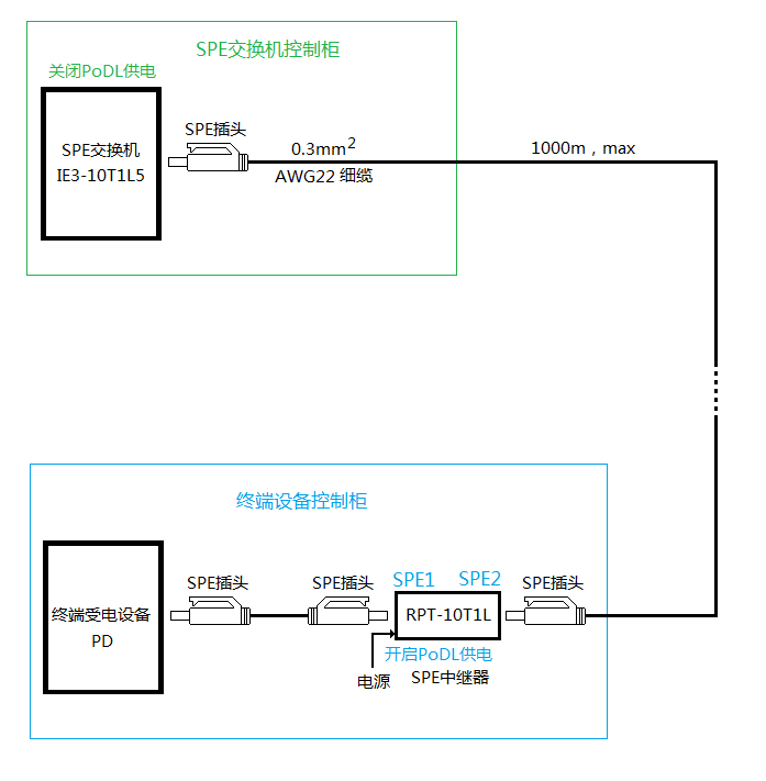
2、在現場終端受電設備前安裝一個四星電子的SPE中繼器RPT-10T1L,終端受電設備的電力由中繼器的工作電源供給,這樣就可全部使用細纜節省費用,這時SPE交換機的PoDL供電可以關閉,不同功率等級下的最大電纜長度都可達到1000米,因為此時SPE交換機到SPE中繼器之間只傳輸數據,如下圖所示:


德陽四星電子技術有限公司
地 址:四川省德陽市廬山南路二段88號H棟二樓
電 話:0838-2515543 傳真:0838-2515546

